博白BJX防爆接線箱
發布時間:2016/8/19 15:57:53
分類:博白防爆接線箱
最近有581702人查看
南陽盛通防爆電機電器有限公司作為一家專業科研與開發、制造、銷售防爆接線箱廠家, 防爆產品通過國家防爆...
- 產品介紹
BJX防爆接線箱型號規格含義:
BJX防爆接線箱適用環境:
1、適用于1區、2區危險場所。
2、IIA、IIB、IIC類爆炸性氣體環境。
3、可燃性粉塵環境20區、 21區、22區場所。
4、廣泛用于石油開采、煉油、化工、軍工等危險環境場所作為照明、電力及控制線路的連接。
BJX防爆接線箱特點:
1、外殼采用不銹鋼精制焊接而成,不銹鋼緊固件;
2、e、DIP接合面采用回路密封結構,具有較強的防水防塵功能;
3、IIB級采用平面接合面隔爆,防爆性能可靠;
4、IIC級采用止口接合面隔爆,防爆性能可靠,防護能力好;
5、進線口方向變化多端,可根據用戶要求任意選配進線口并可根據用戶要求直接配裝DQM系列的電纜密封接頭;
6、接線箱進線口規格常規為英制管螺紋,也可以根據用戶要求加工成公制螺紋或NPT等螺紋,但須在訂貨時備注。
BJX防爆接線箱進出線口選擇:
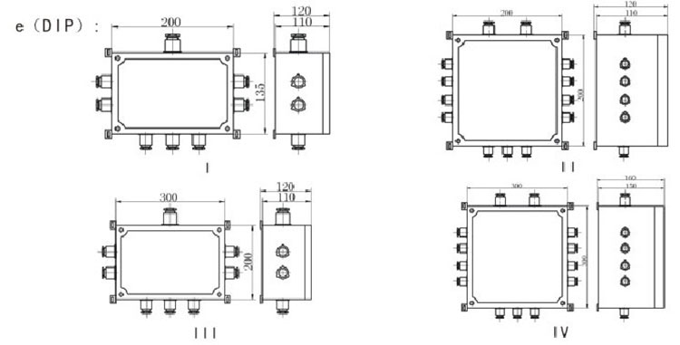
BJX防爆接線箱外形及安裝尺寸:
南陽盛通防爆電機電器有限公司作為一家專業科研與開發、制造、銷售防爆接線箱廠家, 防爆產品通過國家防爆電氣產品質量監督檢驗中心認證,如您需要購買防爆接線箱或者了解防爆接線箱價格,請來電咨詢 。
其它說明:
●以上產品涉及設計參數及數據請以機身銘牌為準,恕不另行通知
●產品圖片與實物可能會有輕微差別,請以實物為準
●其他詳情請參閱本產品使用手冊
●本公司保留以上宣傳數據的解釋權利。
- 上一篇:沒有了...
- 下一篇:博白eJX防爆接線箱










